概述
JZZS-5094分闸、合闸、电源监视综合装置主要用于直流或交流操作的各种自动控制线路中,分别对断路器分闸(合闸)回路、控制电源进行监测。(适合各种断路器合分闸线圈)JZZS-5094的安装结构为导轨安装,具有安装简单、接线方便、多个拼接等优势。
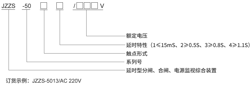
JZZS-5094型号及含义
主要特点
常规使用的单一跳位继电器,合位继电器,电源监视继电器所用导线很细,匝线很多,存在容易断线,可靠性低,动作和返回时间长,占用柜体空间大等缺点。 JZZS-5094分闸、合闸、电源监视综合装置是集跳位、合位、电源监视继电器为一体,是替代上述单一功能继电器的理想产品,能够满足有特殊功能的要求和场合,采用线圈电压较低的多个继电器组合而成。具有以下特点:
■采用进口密封型继电器,防潮、防尘、线径粗不断线,可靠性高。
■电源指示灯和动作指示灯,易观察。
■具有信号固定延时输出及可调延时输出。
■体积小,能满足抽屉柜安装要求。
■快速导轨安装结构,适合各种导轨安装。
■继电器电气和机械寿命长,免维护。
■触点容量大,接触电阻小。
JZZS-5094接线图
企业实拍
JZZS-5094技术参数
| 额定参数 |
| 直流额定电压 |
110V、220V可选 |
| 交流额定电压 |
110V、220V可选 |
| 动作值 |
≤70%额定电压 |
| 保持值 |
≥50%额定电压 |
| 延时返回时间 |
≤15mS,≥0.5S,≥0.8S,≥1.1S可选 |
| 动作时间 |
≤15mS |
| 返回值 |
>5%额定值 |
| 绝缘性能 |
| 绝缘电阻 |
继电器外壳与外露带电端子之间用开路电压500V的兆欧表测量,绝缘电阻不小于10MΩ |
| 绝缘耐压 |
继电器外壳与外露带电端子之间能耐受2KV(有效值)50Hz试验电压,历时1分钟,无击穿或闪络现象 |
| 环境条件 |
| 环境温度 |
-15℃~55℃ |
| 工作电压 |
不大于120%额定电压 |
| 工作位置 |
任意 |
| 周围磁场强度 |
小于0.5mT |
| 环境相对湿度 |
不大于90% |
| 大气压力 |
80~110KPa |
| 温度 |
-25℃~+70℃ |
| 海拔高度 |
不大于2500 米 |
主要特点
导轨安装结构